1. 前言
上周了解了Cortex-M3/M4处理器的相关知识(见Cortex-M处理器栏目),大致知道了stm32的心是什么样子,从本周起,开始结合stm32F4开发板进行实际学习,方便更深入了解stm32的世界。 时隔多年再次学习单片机类似的东西,希望会有不同的理解和体会。
硬件平台:ALIENTEK探索者stm32F4,stm32的型号为stm32f407ZTG6,属于M4内核。
2. STM32F4总线架构
首先说下什么叫总线?总线是计算机各种功能部件之间传送信息的公共通信干线,它是由导线组成的传输线束。总线的出现是为了方便在同一时间传递更多信号。 总线可分为:内部总线,系统总线(数据总线,地址总线,控制总线)和外部总线。
什么叫总线架构? 之前的文章讲过,架构指的是体系结构,包括体系(即组成部分)和结构(对部分之间的统筹)。那么总线架构,就是包括哪些总线,总线之间如何配合。  上图是STM32F407的系统总线架构图。由8条主控线S0-S7,7条被控线M0-M6组成。 八条主控总线是:
- Cortex-M4 内核 I 总线:获取指令,访问对象是存储器
- 内核 D 总线:获取数据,对立即数进行加载和调试访问
- 内核 S 总线:访问外设或SRAM的数据
- DMA1 存储器总线:执行存储器数据的传入和传出
- DMA2 存储器总线:执行存储器数据的传入和传出
- DMA2 外设总线:访问AHB或执行存储器之间的数据传输。
- 以太网DMA 总线:以太网DMA向存储器存储数据
- USB OTG HS DMA 总线:USB 向存储器加载/存储数据
七条被控总线: 内部 FLASH ICode 总线; 内部 FLASH DCode 总线; 主要内部 SRAM1(112KB) 辅助内部 SRAM2(16KB); 辅助内部 SRAM3(64KB) (仅适用 STM32F42xx 和 STM32F43xx 系列器件);
AHB:Advanced High Performance Bus高级高性能总线 CCM:内核耦合存储器。 FSMC:Flexible Static Memory Controller,可变静态存储控制器。 OTG:on the go
3. STM32F4时钟系统
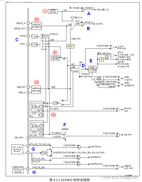
3.1 时钟树
既然称之为系统,说明stm32的时钟不止一个。采用多时钟的目的是,既保证低功耗的同时又保证高性能,使得低时钟外设采用低时钟,高时钟外设采用高时钟。
STM32F4有5个时钟源:
- HSI:High Speed Internal Clock Signal内部高速时钟信号,RC振荡器,频率为16MHz.
- HSE:High Speed External Clock Signal外部高速时钟信号,频率范围为4MHz-26MHz。
- LSI:Low Speed Internal Clock Signal内部低速时钟信号:RC振荡器,32kHz,供独立看门狗和自动唤醒单元使用。
- LSE:Low Speed External Clock Signal外部低速时钟信号:32.768kHz外部晶振,驱动RTC(Real_Time Clock实时时钟)时钟。(32768是2的15次方,方便分频。)
- PLL:PhaseLockedLoop锁相环,分为主PLL和专用PLL。主PLL由HSE或HSI提供,有两个输出时钟,PLLP生产最高168MHz的系统时钟;PLLQ用于生成48MHz的USB OTG,随机数发生器时钟和SDIO时钟。
HSI/HSE/PLL是高速时钟,LSI/LSE是低速时钟。 HSI/LSI/PLL是内部时钟,HSE/LSE是外部时钟。  从上图可以很清晰的看到各部分时钟的来源及对时钟的处理情况,详细解释请参照《STM32F4开发指南-库函数版本-V1.2》的第4.3.1节。
3.2 时钟初始化
时钟初始化时,涉及以下函数: SystemInit ();打开HSI时钟,进行浮点单元设置,复位相关时钟寄存器 SetSysClock();设置系统时钟(先选择HSI作为系统时钟,系统时钟来源于HSI,HSE,PLL),使能HSE,配置外设时钟,打开主PLL,此函数被 SystemInit ()调用。 涉及的文件: stm32f4xx.h 包括时钟宏定义标识符 system_stm32f4xx.c 包括时钟参数宏定义
SystemInit ()中各时钟的大小如下 
3.3 时钟使能
RCC:reset clock control复位和系统时钟控制. 时钟的选用配置等声明和定义涉及到以下文件: stm32f4xx_rcc.h stm32f4xx_rcc.c 包括时钟源使能和配置,外设时钟的使能和外设复位函数。 外设在使用之前,需要使能相应的时钟。外设挂在哪个总线下,可以从库函数的命名中看出,当然也可以将第2章和第3.1节图对应起来看。
参考文献
《STM32F4开发指南-库函数版本-V1.2》 《STM32F4xx中文参考手册》
|