一. 摘要:
基于基于定时任务的检测物联网设备异常状态的方法是指能够根据物联网设备既定的上报消息的频率作为参考标准,制定的一套判断物联网设备异常状态的方法。属于物联网领域。本发明分为记录设备最近上报数据状况、自适应定时任务周期以及定时根据设备上报频率判断设备异常状态三部分。
- 记录设备最近上报数据状况部分包括:在数据库中存储每个设备的最近一次上报数据状况。
- 自适应定时任务周期包括:每种设备接入物联网平台时需要设定标准上报频率,并更新该服务器节点的定时任务周期为其当前最小上报周期。
- 定时根据设备上报频率判断设备异常状态部分包括:首先判断设备在线状态,若设备离线则不检查异常;若设备在线则通过将设备实际上报频率与设备预设上报频率按照一定方法进行比对,从而判断设备是否存在异常。
二. 背景技术:
所谓物联网技术,是把电子、通信、计算机三大领域的技术融合起来,在互联网的基础上实现物物相连。物联网是万物互联的基础,也是未来智慧工厂、智慧城市、智慧社区、智慧家庭等应用场景实现的基础。目前物联网平台接入物联网设备主要基于MQTT协议、COAP协议和HTTP协议,同时物联网的应用也经常出现在一些具有多种限制的设备和场景上。 在当下这个信息时代,信息安全至关重要。而在物联网设备接入物联网平台的同时,也要充分考虑到设备的安全问题。在设备遭到攻击或者存在异常状态时,物联网平台需要能够及时检测出相关问题。 目前主流的物联网平台面对设备安全问题,采取的措施一般分为两种。 一种是在设备与物联网平台传输信息时采取加密,另一种是通过预先设定告警方式和信号,由设备主动上传告警信息。会存在以下几种问题:
- 当设备已经被攻击和控制后,可能会频繁发送数据或发送有害数据从而影响物联网平台和其他设备。
- 设备本身出现异常,频繁发送数据,此时无法被检测出来以得到及时处理。
三、 技术方案:
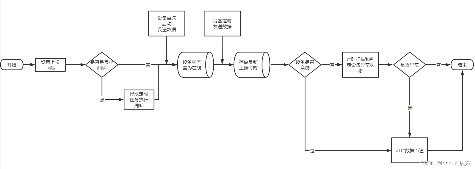
- 启动定时任务
a) 正常来说,应该是每一种设备标准上报频率启动一个定时任务,来监测设备是否以正常频率上报数据。 b) 本发明方法在每个设备服务器节点只取得最小设备上报频率作为定时任务周期,并启动一个定时任务,支持横向扩展。这样既能保证每种上报频率的设备都能被监测到,又能避免启动过多的定时任务,造成性能上的负担。 c) 第一次启动无设备时,使用一个默认的自定义周期 - 设定设备标准上报频率
a) 当一种新的类型的设备接入平台时,需要预先设定该种类设备的标准上报频率。 - 修改定时任务执行周期
a) 取得设备服务器节点上所有种类设备的上报数据间隔中的最小值。 b) 修改其定时任务的执行周期为步骤a)所得最小值 - 设备上报频率状况存储
a) 设备第一次上报数据后,将设备状态置为在线,并存储在线状态到数据库 b) 存储设备标识符以及根据设备上报数据情况存储设备最新上报消息的时刻 - 定时扫描并判断设备是否离线
a) 若该设备与物联网平台为长连接,则只需当设备发送断开信号时将设备在线状态置为离线 b) 若该设备与物联网平台为短连接,则通过定时任务每次将当前时间与设备最新上报时间进行计算来判断设备是否离线,具体逻辑如下 i. 每次定时任务,从数据库中获取每个设备的最后上报数据时间T0,当前时间为T1,设备既定上报数据间隔T。 ii. 距离上次上报时间间隔T2 = T1 - T0 iii. 若T2 > 1.3 * T ,则说明设备未在正常的时间内上报数据,并记录异常在线状态次数加1。 iv. 若上一步所记录设备异常在线状态次数大于或等于3,则认为设备已经下线。此步骤目的在于消除由于网络波动等偶发状况造成的影响 - 判断设备异常状态
a) 若经过步骤5判断设备离线,则物联网平台与设备断开连接,不再接收来自该设备的数据。 b) 若经过步骤5判断设备在线,则通过以下步骤判断设备是否处于异常状态: i. 每次定时任务,从数据库中获取设备上次上报消息时刻T1 ii. 获取当前时间T2,设备标准上报间隔为T, iii. 初始化设备上报异常频率为0,若T2-T1<(1-0.3)*T,记录该设备上报异常概率加1 iv. 检测该设备异常概率是否大于2,若大于2则认为该设备存在上报频率异常,在物联网平台中记录该设备异常信息并与该设备断开连接。 v. 当连续两次设备上报频率正常时,清除该设备异常信息。
- 有益效果:
本发明的有益效果在于,与现有技术相比,本发明中一种基于定时任务检测物联网设备异常状态的方法能够在物联网平台中配置每种设备的正常上报数据间隔,根据该上报数据间隔通过一定规则设置每个设备服务器节点的定时任务的执行周期,并以该周期执行定时任务。从而保证能够计算到每种设备上报数据频率是否正常,判断出设备异常状态。 通过在物联网平台配置正常上报数据间隔,能够自适应定时任务的执行周期,从而保证新的设备种类接入后以及已接入设备上报间隔变化后能够灵活地以新的合适的周期执行定时任务,保障了计算结果的准确性和灵活性。 本发明完善了物联网平台中对于设备自身异常状态和对设备安全的检测机制。对上报频率异常的设备能够及时有效的检测出来,并采取一定的应对措施,避免由此造成的数据大规模阻塞等问题,同时保障了设备端和物联网平台的稳定性和安全性。

|