IP基本原理
一、交换机和路由器的区别
简单粗糙的进行一下区别

二、IP头部信息详解

Version:版本,用于标识封装是IPv4还是IPv6
IHL:IP头部长度,描述了数据包IP头部信息的长度
Type Of Service:服务类型,用于标识DSCP或IP优先级,用于QOS识别
Total Length:数据包的总长度
Identification:标识符,用于标识某个数据分片来源于那个数据包
Flags:标志,可以标识数据包是否禁止分片,也可以标识某个数据分片是否是最后一个分片
Fragment Offset:分片偏移,用于描述某个数据分片在数据包中的位置
Time to Live:TTL,数据包的生存时间。该数据包允许经过的路由器的最大个数,数据包每经过一个路由器,TTL-1
Protocol:协议,用于标识上层协议是TCP/UDP/ICMP
Header Checksun:头部校验序列,用于描述头部信息差错校验
Source Address:源IP地址
Destination Address:目标IP地址
Options:可选项
Padding:填充
补充**MTU **知识
- 最大传输单元
- 接口收发数据支持的单个包的最大长度
- 以太网接口默认MTU1500Byte
- PPPoE默认MTU1492Byte
三、IP地址定义:网络层地址
1.IP地址格式
2.IP地址分类
A类
地址范围:1.x.x.x - 126.x.x.x
网络位划分:前8位为网络位,后24位为主机位
B类
地址范围:128.x.x.x - 191.x.x.x
网络位划分:前16位为网络位,后16位为主机位
C类
地址范围:192.x.x.x - 223.x.x.x
网络位划分:前24位为网络位,后8位为主机位
D类
地址范围:224.x.x.x - 239.x.x.x
作用:组播地址,不可以配置为主机地址
E类
地址范围:240.x.x.x - 255.x.x.x
作用:科研用的地址,不对外开放
IP地址分类用来划分不同的网络规模
- 比如:C类地址留下的主机位有 1- 254。B类地址留下的主机位有2^16
3.特殊地址
- 127.x.x.x:本地环回地址,用于标识本机
- 主机位全0的地址:网络地址,用来标识某个网段。192.168.1.0
- 主机位全1的地址:本网段的广播地址。192.168.1.255
- 255.255.255.255:全网广播地址
- 0.0.0.0:任意IP地址
4.公网/私网地址
- 公网地址:可以在互联网上寻址的地址,全球唯一,需要运营商分配
- 私网地址:本地随意使用,无法在互联网上寻址(局域网)
- 地址范围
- A类:10.x.x.x
- B类:172.16.x.x - 172.31.x.x
- C类:192.168.x.x
- 自动私有地址:169.254.x.x
- 运营商专用私有地址:100.64.x.x - 100.127.x.x
四、ARP协议
1.ARP协议:地址解析协议,把目的IP地址解析为目的Mac地址
2.工作原理
(1)A主机以广播形式发送ARP查询请求,询问B主机的IP对应的Mac地址
(2) B主机以单播形式回复A主机本机的Mac地址
(3)A主机把B主机的IP地址和Mac地址的映射关系写入到本地的ARP缓冲表

3.相关指令
- 查询ARP缓冲 arp -a
- 清空ARP缓冲 arp -d
五、RARP协议
逆向地址解析协议:用于根据本机自己的Mac地址,查询本机自己的IP地址
六、ICMP协议
1.ping 测试网络联通性
2.tracert 路由跟踪
H3C设备开启路由跟踪功能需要的前置命令
ip ttl-expires enable
ip unreachables enable
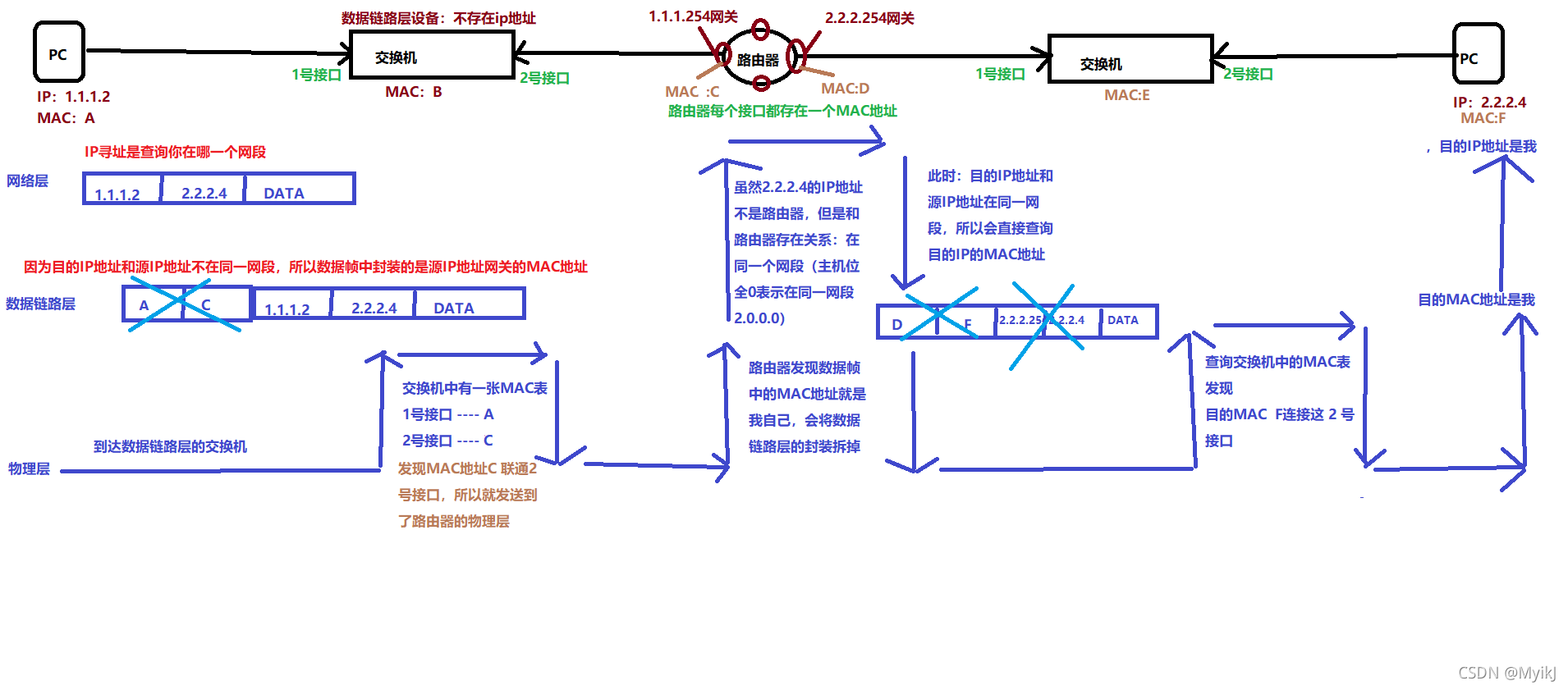
七、IP数据转发原理
如果目的IP地址和主机IP地址属于同一网段的,会直接ARP查询目的IP地址的Mac地址,并进行封装
如果目的IP地址和主机IP地址不属于同一网段的,会查询网关IP地址的Mac地址,并进行封装
路由器是隔离广播的。

八、网关(Gateway)
本网段出口的IP地址
九、完整的数据封装和解封装过程(重点)

|